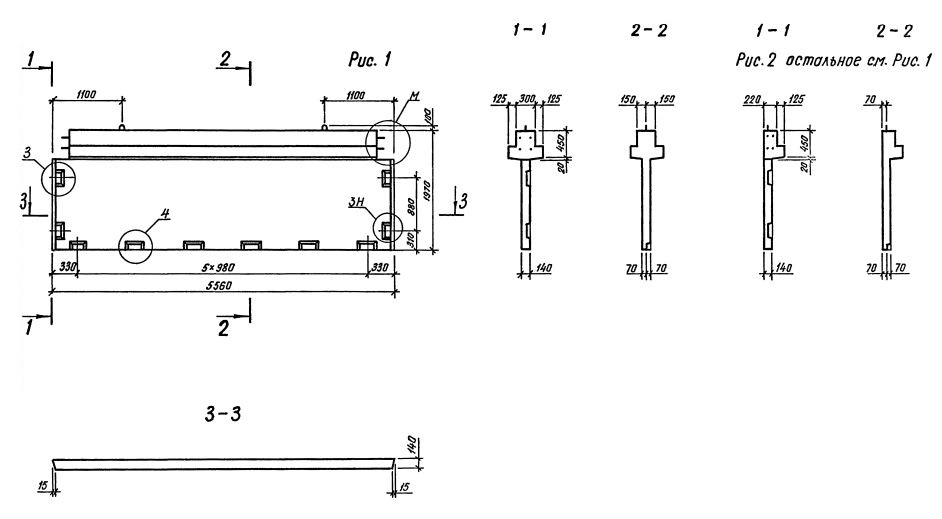
2Д 56.20

Чертеж изделия:
Характеристики изделия:
ПараметрЗначение
длина5560 мм
ширина550 мм
высота1970 мм
масса5220 кг
нормтаивный документСерия 1.020.1-3пв

2Д 56.20  Диафрагмы жесткости с двумя полками Серия 1.020.1-3пв.