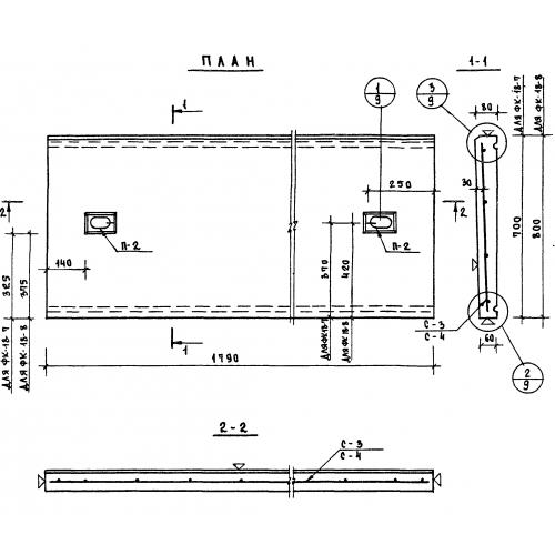
ФК 18-8

Чертеж изделия:
Характеристики изделия:
ПараметрЗначение
длина1790 мм
ширина800 мм
высота80 мм
вес250 кг
серия1.269-1

УФК 18-8 Фризовые камни угловые по серии 1.269-1.